一、产品概述
1 产品介绍
HH650荧光光纤测温装置是针对高压开关柜、刀闸开关、电缆接头、变压器等高压电力设备因绝缘老化或接触不良所引发故障和火灾的早期预测而设计的。开关柜、刀闸开关、电缆接头、变压器等设备属于强电流、高电压的电气设备,其电气环境条件相对恶劣(诸如电磁场辐射、浪涌、电脉冲等电磁干扰大),而光纤具有电绝缘、本征安全、不受电磁干扰等特性,所以传感器可以直接以接触的方式安装在被测点上,“零距离”地监测开关触头、电缆接头的温度异常,从而预测可能发生的故障,防止电气火灾的发生。
2 功能简介
荧光光纤测温装置主要应用在高压电磁环境中,对高压电气设备(如变压器、开关柜等)的高压部件(如高压电缆接头、母排、开关触头等),以及微波环境中进行高可靠性、高精度温度在线监测监控。
3 产品特点
(1) 光纤传感器对强电场、强磁场天然免疫,为特殊工业应用领域提供最佳热管理解决方案。
(2) 工业化结构设计,操作简单易用。
(3) 经过工业化环境适应性检验,保证在工业恶劣应用环境中的适应性。
(4) 工业化安全设计,抗干扰性强,稳定可靠。
4 原理介绍
HH650荧光光纤测温装置的原理是荧光物质在受到一定波长(受激谱)的光激励后,受激辐射出荧光能量。激励撤消后,荧光余辉的持续性取决于荧光物质特性、环境温度等因素。这种受激发荧光通常是按指数方式衰减的,衰减的时间常数为荧光寿命或荧光余辉时间(ns)。在不同的环境温度下,荧光余辉衰减也不同。探测器通过测量荧光余辉寿命的长短,就可以准确测得传感器所处的环境温度,并进行监控报警。

5 产品参数
型号 |
|
通道数 | 3/6/9/12通道 |
测温范围 | -40℃~+200℃ |
使用温度 | -20℃~+60℃ |
存储温度 | -20℃~+65℃ |
测温精度 | ±0.5℃ |
测温分辨率 | 0.1℃ |
供电方式 | 220VAC |
功耗 | <3W |
通信接口 | RS485 |
继电器输出 | 2路继电器 |
继电器容量 | DC36V 0.5A |
光纤接头 | 标准ST型 |
传感器直径 | 2.3mm |
光纤长度 | 1.2米+4米延长线(可定制6米或8米延长线) |
报警等级 | 2级高温、1级低温、4组差温 |
主机安装方式 | 壁挂式安装/C45导轨安装 |
主机尺寸 | 100mm*103mm*60mm(不含安装结构尺寸) |
显示方式 | RS485接TFT 彩色触摸屏(选配) |
显示器尺寸(长x宽x厚) | 140*98*22(mm) |
显示器规格 | 4.3寸 |
显示器安装方式 | 嵌入式固定扣安装 |
显示器安装开孔(长x宽) | 130*88(mm) |
二、测温传感器介绍
注意:光纤易折断,小心使用,最小弯曲半径25mm。

四、测温主机
外形尺寸 | 螺栓固定 | 导轨固定 |
 |  |  |
外形尺寸:124*103*60mm | 安装孔距:111mm*62mm | C45导轨固定 |
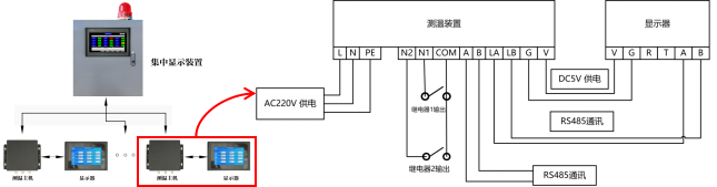
本产品可选配4.3寸荧光光纤显示器,显示实际通道数对应的温度值。温度显示分辨率0.1℃。上电后,显示温度是0℃,设备启动完成后正常显示温度。
外形尺寸图 | 显示器接线端子说明 |
 |  | (显示器接线端口实拍)显示器电气接口如图所示,图示方向从左到右依次为V、G、R、T、A、B |
 | (测温主机接线端口实拍)显示器的V、G、A、B分别与测温主机的V、G、LA、LB连接 |
显示器安装示意 |

|
六、选型指导
HH650-X,HH650是产品型号,X代表通道数,通常为3、6、9、12。